一、產品介紹
AutoDesk/AutoPilot全自動層析系統,是為實驗室或中試級別的生物制品純化工藝開發及制備而專門設計的層析系統。
AutoDesk/AutoPilot全自動層析系統自動化程度高,可進行密集的程序化方法探索,軟件功能強大,硬件支持多種規格層析柱、多路溶劑及樣品。該系統采用模塊化、功能化、智能化設計,方便客戶根據自己的實際需要選擇最適合自己的具體配置。
二、產品應用
AutoDesk全自動層析系統,應用于實驗室級別工藝開發及小試實驗,有AutoDesk50和AutoDesk100兩種規格可選,需外接電腦。
AutoPilot全自動層析系統,應用于中試級別(或要求工作流速>100 mL/min時)工藝開發及樣品制備,可選擇液晶觸屏控制或外接電腦控制。
三、總體特點
* 堆疊式管路設計,實現最小的管路死體積;
* 滿足用戶定制,實現靈活多變的配置和輕松升級;
* 所有閥門、柱塞泵、檢測器等均采用模塊化方式,維護或者更換時,僅需拆卸對應的模塊即可;
* 自主開發控制軟件,符合FDA規范,數據日志實時記錄,可追溯,不可修改;
* 可實現遠程控制;
* 符合USP ClassⅥ的材質,不銹鋼外殼,防護等級IP65;
* 完整的FAT、DQ/IQ/OQ文件驗證。
四、流路設計
* 本系統采用流路最小化設計,器件之間十分緊湊,整體流路容積很小。流路為標準手緊接頭連接固定,方便快捷的同時,大幅度減小系統死體積。
* 管路材質可選:PEEK或 316L不銹鋼。
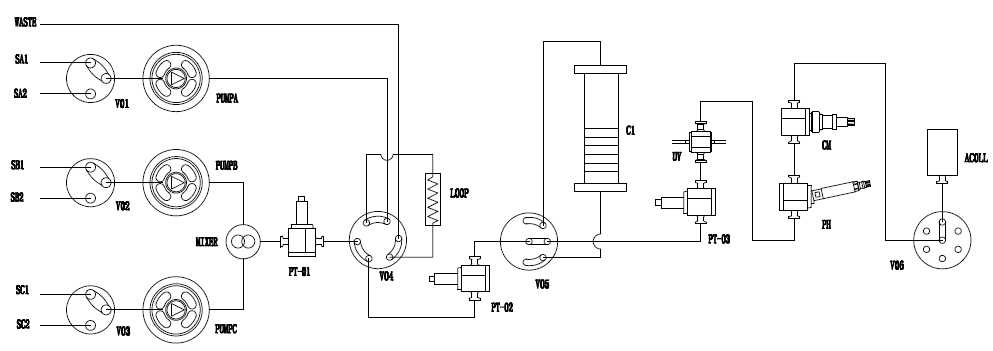
五、系統PID圖(例)

六、軟件設計
1)合理、直觀的軟件操作界面
層析系統軟件符合新版GMP規范,采用圖形化界面、全自動操作,簡明扼要,任何操作及狀態均可實時顯示在主界面狀態欄中,自動化程度高。結合了大量的容錯性設計,貼合生產實際,降低了對研發人員的技能要求。
軟件操作界面示意圖(例,具體以用戶定制為準):
2)簡明而又強大的方法編輯及自動控制功能
可以依據UV、電導值等實現自動收集;能夠自動保存臨時編輯的方法;可基于時間、體積、柱體積進行自動流程運行;采用Block的方法編輯方式,使得方法具有跳轉、中斷、嵌套的功能,加上強大的watch指令,能實現諸多功能,包括自動上樣、自動收集、檢測到氣泡自動切換等功能。
3)操作便捷性
過程控制即點即用。不僅能實時查看日志,運行方法等,而且能對曲線的x軸進行時間/體積/柱體積查看,還可對曲線進行在線積分計算等。
4)Scouting功能
Scouting,即探索功能,通過將方法中的某些參數編輯成變量,然后通過Scouting設置,將同樣的方法運行多次,每次僅僅是自動修改方法中的某個或某些參數,從而實現參數的自動尋優,譬如尋找最適合的流速、尋找最適合的裝柱高度等。
Scouting功能只需簡單的設置變量、設置Scouting次數,既可實現方法多次重復運行、完全自動化工藝尋優,也可實現多種洗脫液自動配制,實現儀器最大智能化。
5)穩定可靠的數據采集和管理功能
實時采集過程數據、記錄日志,即使掉電后數據也不會丟失,并將所有數據保存到同一文件,方便移植和備份。數據查看也非常便捷,曲線、日志、操作信息等一目了然,還可直接生成PDF報告、歷史不同批次的曲線對比,進行自動柱效分析等。
6)優異的梯度表現。
采用高精度柱塞泵,可實現優異的梯度性能,梯度精度可達±1%。
七、主要器件
1)柱塞泵
采用進口知名品牌柱塞桿、密封圈;
PEEK或 316L不銹鋼材質可任選,與蛋白等生物樣品具有良好的兼容性,耐強酸、強堿、高鹽;
不僅耐受高壓,并且在低溫低壓下具備良好的穩定性,具有優異的輸液精度;
泵頭帶有自沖洗功能,避免純化生物樣品時,鹽等在泵頭析出,造成儀器損壞和污染;
采用電子壓力脈動補償措施,為蛋白層析系統提供極佳的梯度精度和重復性,保證純化結果的重現性。????????????????????
2)檢測器
UV檢測器采用進口器件??蛇xCCD檢測器,提供高精度波長選擇,高紫外光通量,大飽和范圍,多路波長任選;亦可選UVD檢測器,任意單波長或雙波長,保證更佳的精度及穩定性。
壓力傳感器采用國際知名品牌,精度高,可為填料和系統泵提供完善的保護。
pH/電導采用國際知名品牌,可進行溫度補償,在線校準。
3)閥門
采用知名品牌多通道電磁閥,最小死體積設計。
閥頭與驅動部分模塊化設計,標準手緊接頭固定管路,易于維護。
4)接液部分
PEEK或316L不銹鋼材質可任選,耐受高鹽、酸堿等溶劑。
流通池、動態混合器采用PEEK、藍寶石、紅寶石等生物惰性材料,與生物樣品具有良好的兼容性。
八、配置表(例) 
九、技術指標(例)
更多詳細“第八十四期電子期刊——AutoDesk/AutoPilot全自動層析系統”,請點擊下載查看。
聯系我們
華創精科一直以來都是國內生命科學和制藥領域技術的革新者、領跑者,我們提供給客戶的不僅是產品,我們提供整體解決方案(工藝的優化、操作工的培訓、滿足更高法規要求的驗證、高品質產品的穩定供應)。
華創精科將繼續配合貴司的飛速發展,期待雙方更加美好的前景與未來!
生產商:
深圳市華創精科生物技術有限公司
獨家銷售:
北京慧德易科技有限責任公司
北京市昌平區回龍觀西大街118 號龍冠置業大廈609 室
郵編:102208
聯系人:黃彩玲 13911763022
郵箱:wendy@hcjk.com.cn
電話:+86-10-59812400
傳真:+86-10-59812401